
























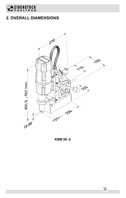
| Weight | 17kg |
| Core Cutting Depth | 50mm |
| Direct Arbor | 19mm Weldon |
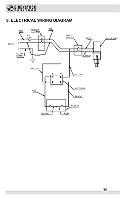
| Frequency | 50 Hz |
| Model | KBM 50 2 |
| Motor Input | 1200 W |
| Core Cutting Capacity | 50mm |
| Phase | Single Phase |
| Product Brand | Eibenstock Positron |
| Rated Speed | 450 RPM |
| Voltage | 240 V |
| Overload Protection | Fuse |
Non-returnable
Ratings & Reviews
Ratings & Reviews


